Hydraulik
Hydropneumatische Federung
 

Der Citroen SM verfügt nicht über herkömmliche mechanische Federn und entsprechende Stoßdämpfer wie herkömmliche Autos, sondern über ein hydropneumatisches Fahrwerk. Wie der Name schon erläutert, funktioniert das System teils mit Luft bzw. Gas und teils mit Flüssigkeit bzw. Öl.. Schlüssel des Systems sind die sogenannten Federkugeln.

Eine Federkugel besteht aus einer schweren, verschraubten Metallkugel. In der Mitte der Kugel befindet sich eine Luft- und Wasserdichte Membran, die sie in zwei Hälften teilt. Die obere Häfte wird ab Werk mit Stickstoff unter einem gewissen Druck gefüllt, für die vorderen Räder z.B. mit 40bar. Die untere Hälfte wird vom Hydrauliksystem mit Öl gefüllt. Unter der Federkugel befindet sich fest verschraubt der eigentliche Federzylinder, ein hydraulischer Kolben.


Hydraulik-Kolben und
Federkugel

Wie man im Physikunterricht gelernt hat, lassen sich Luft und Gase "drücken" / komprimieren, Flüssigkeiten hingegen nicht. Dieses Phänomen nutzt das hydropneumatische Prinzip. Das durch die Membran in der gefangene Gas bildet ein elastisches Luftpolster, der die Federung übernimmt. Die andere Hälfte der Kugel wird mit dem Hydrauliköl LHM vom Zylinder gefüllt und so das System unter Druck gesetzt.

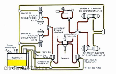
Der notwendige Öldruck kommt vom zentralen Hydraulikkreislauf, wie oben beschrieben. Angesaugt vom Hauptfass per LHM-Pumpe wird das Hydrauliköl auf die jeweiligen Federzylinder und -Kugeln verteilt.


Der Ölkreislauf der hydropneumatischen Federung


Rollt der Wagen über ein Hindernis, so drücken die Schwingarme den entsprechenden Hydraulikkolben zusammen und die Federkugel wird mit Öl gefüllt. Das Gas in der Kugel gibt dem erhöhten Druck nach und leitet die eigentlich "Federung" ein. Statt auf Federn "schwebt" das Auto sozusagen auf den Gaspolstern der vier Federkugeln.



Um ein Aufschaukeln zu verhindern, sind auch bei dem hydropneumatischen System des SM "Stößdämpfer" notwendig, doch sehen diese gänzlich anders aus, als bei herkömmlichen Fahrzeugen. Tatsächlich handelt es sich bei den Stoßdämpfern einfach um eine Art Regelventil zwischen Federkugel und Hydraulikzylinder.

Durch ein ausgeklügeltes System an Bohrungen wird die Ölmenge, die in und aus der Federkugel strömen kann, reguliert und zeitlich verzögert. Dadurch ergibt sich eine gewisse Dämpfung, die durch die Ausführung des Ventils beeinflusst werden kann.

Im Falle des SM ist sie relativ "stramm" ausgefallen. Zusammen mit dem geringen Druck der Federkugeln vermittelt dies ein sportliches Fahgefühl. Im Vergleich zu einer herkömmlichen Federung hingegen wirkt der SM dennoch "wie auf Wolken". Diese Mischung aus unglaublichem Komfort und dennoch Sportlichkeit macht gerade einen großen Reiz aus, ganz nach dem damaligen SM-Motto: "Harmonie der Gegenteile".

Und noch einen Vorteil bietet das hydropneumatische Fahrwerk: Belädt man ein Auto mit herkömmlicher Federung, so weren seine Federn zunehmend zusammengedrückt und die Bodenfreiheit sinkt. Gleichzeitig wird der Federweg geringer und das Auto verliert an Ausgewogenheit, Fahrsicherheit und Komfort. Anders ist das beim Citroen SM: Ein spezielles Ventil "kontrolliert" permanent die Bodenfreiheit und regelt diese gegebenenfalls nach, um stets den selben Abstand zur Straße zu gewährleisten.


Höhenkorrektor

Wird der SM stark beladen, so wird das Luftpolster in dern Federkugel stärker zusammengedrückt und auch er verliert zunächt an Federweg und Bodenfreiheit. Im Bild oben ist der für diese Arbeit verantwortliche "Höhenkorrektor" zu sehen. Zwei davon befinden sich im SM, denn die Höhenkorrektur wird getrennt für vorne und hinten durchgeführt.

 

Im Normalbetrieb wird die gewünschte
Bodenfreiheit "H" eingehalten:


Wird nun eine zusätzliche Beladungs-Last ausgeübt,
so verringert sich die Bodenfreiheit kurzzeitig wie bei einem herkömmlich
gefederten Fahrzeug:

 

Der Höhenkorrektor reguliert aber nach einem kurzen Augenblick
die Höhe und so wird die normale Höhe "H"
trotz Beladung wieder eingehalten:

Zu diesem Zweck wird einfach mehr Öl in die Federkugel gelassen.



Bis heute gibt es kein bequemeres und gleichzeitig dynamisch intelligenteres Federungssystem für Serienfahrzeuge, als das hydropneumatische Fahrwerk von Citroen. Luxusmarken wie Rolls Royce oder Mercedes haben in Linzenz nicht selten ein solches Fahrwerk in Lizenz verbaut.

Ekkehart Schmitt