Zündung
Elektronische "Jaeger"-Zündung


Dieser Artikel ist in der Clubzeitschrift des Citroen SM Clubs Deutschland erstmals erschienen. Die Clubzeitschrift erscheint für Mitglieder regelmäßig und beinhaltet stets aktuelle Erlebnisberichte, technische Artikel sowie Informationen über die aktuelle Ersatzteillage. Weitere Informationen auf der Clubseite.

 

Dank etwas Gehirnschmalzes gibt es nun die Lösung aller Zündungsprobleme für alle Zeiten zu einem Superpreis. Es handelt sich um eine kontaktlose Zündung mit nur einer Zündspule.

Verwendet werden Bausteine aus der Großserie, kombiniert mit CNC-gefrästen Konstruktionselementen mit absoluter Präzision. Das heißt: Ersatzteile sind immer erhältlich. Eingebaut in den Originalverteiler mit der dazugehörigen Fliehkraftverstellung, bleibt die Verstellcharakteristik die gleiche, die vom Konstrukteur für unsere SM-Motoren vorgesehen wurde.

Der Zündwinkel 45° / 75° ist auf 0,01 mm exakt. Sie kennen die damit verbundenen Effekte ? -- Herr Peter Völkel hat sie in Heft 18 - 11/92 sehr schön beschrieben.

Der Original-Kabelbaum wird unverändert benutzt. Zusätzliche Löcher sind nicht erforderlich. An den Originalteilen wird nichts verändert! Somit ist eine Rückrüstung (sollte das Auto mal ins Museum) derzeit ohne Probleme möglich.

Die Anlage arbeitet absolut verschleißfrei und bedarf somit auch keinerlei Wartung! Zum Einstellen des genauen Zündzeitpunktes (29' vor OT, wie vorge­schrieben) benötigt man einmal fünf Minuten; da sich nichts mehr verstellt, ist eine spätere Korrektur überflüssig. Innerhalb einer Stunde ist der Umbau erfolgt und der SM-Motor läuft wie selten zuvor.



Dabei tauschen wir den Verteiler und die Zündspulen gegen bereits überholte und mit der neuen Technik versehene Aggregate aus. Für den Drehzahlmesser haben wir inzwischen eine kleine Vorschaltelektronik entwickelt, die entweder im Motorraum oder hinter der Armaturentafel untergebracht werden kann. Sie macht das Öffnen und den Umbau des Drehzahlmessers überflüssig.

Einige Vergaserfahrzeuge sind inzwischen umgerüstet und laufen hervorragend. Tests auf einem Zündungsprüfstand brachten phantastische Ergebnisse. Der Motor läuft viel ruhiger und dreht frei in den höheren Drehzahlbereich. Auch im unteren Drehzahlbreich und in kaltem Zustand spricht der Motor auf das Gaspedal viel leichter an.


 

 

Funktionsbeschreibung


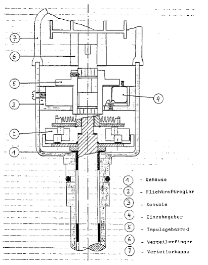
Induktionsgeber
Der verwendete Induktionsgeber ist ein Einzahngeber be­ stehend aus einem Dauermagnet, Induktionswicklung und weichmagnetischen Leitblechen und einem Impulsgeberrad.

Entsprechend der Zylinderzahl unserer SM -Motoren besitzt dieses Impulsgeberrad 6 Zacken mit einer Teilung von 45 /75°. Die exakte Herstellung garantiert eine präzise und nicht veränderbare absolute Synchronisierung der linken und rechten Zylin­derreihe. Der Einzahngeber ist tangential zum Rotor (Impulsgeberrad) angeordnet.



Der Rotor ist auf der Verteilerwelle befestigt und läuft mit dieser um, wobei beim Vorbeilaufen der Rotorzacken am Einzahngeber (5) eine Magnetflußänderung stattfindet und dadurch eine Spannung in der Induktionswicklung induziert wird, die zum Auslösen des Zündstroms im Schaltgerät dient.

Eine exakte Zündpunkteinstellung erfolgt mit der Stroboskoplampe nach den originalen Einstellwerten wie unter S. 210-0 (Kontrolle und Einstellungen an der Zündanlage) im Reparaturhandbuch beschrieben.


 

Zusatzelektronik Drehzahlmesser

Damit der Dehzahlmesser nicht ausgebaut, geöffnet und verändert zu werden braucht (was auch möglich ist), haben wir eine kleine Vorschaltelektronik entwickelt. Diese halbiert die Anzahl der Zündimpulse und versorgt somit den Drehzahlmesser mit den gleichen Informationen wie bei der serienmäßigen Zündanlage.

 

 

Stückliste Umbauteile

- Impulsgeberrad
- Induktionsgeber
- Schaltgerät
- Zündspule
- Zwischenboden Verteiler
- Verschlußteil Verteiler
- Konsole für Zündspule und
- Schaltgerät Vorschaltelektronik

 

 

Es entfallen:

- Kontaktkassette
- 2 Kondensatoren
- Kondensatorgehäuse
- Zündspule links oder rechts
- 2 Vorwiderstände